ZEHUA ChemTec
American AMT
Beijing Zehua
FUSHUN ZEHUA
Русский язык
|
English
|
Chinese
|
SEARCH
Hot search:
Internals
Tray
filler
ADV
Toggle navigation
Home
Profile
R&D
Manufacture
Download
Achievement
Outstanding
Contact
>
Process Package
>
Column Internals
>
Integrated Column
>
Technical Service
>
Spare Parts
>
Process Package
Acetic Acid and Acetate
♦ ADP Acetic Acid Dehydration
♦ Acetic Acid Recovery
♦ Ethyl/Butyl Acetate Unit
Chemicals
♦ MTBE Unit
♦ Methanol Rectification
Extractive Distillation
♦ AED-BTX Process
♦ C4 Extractive Distillation
♦ Butadience Unit
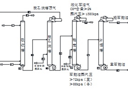
Refining and Recovery
♦ Propylene Recovery
♦ Condensate Oil Separation
♦ Lube Oil Furfural Refining
【
More
】
Column Internals
Column Internals
♦ FDT Vapor Distributor
♦ LDT Liquid Distributor
♦ LCT Liquid Collector
♦ PST Packing Support
♦ HD Packing Limiter
♦ DEM Demisters
Packing
♦ Sepak® Packing
♦ SPE Packing
♦ SPR Packing
♦ MSR® Packing
♦ Conventional Packing
Tray
♦ ADV® Tray
♦ ADV®-MP Tray
♦ MDV® Tray
♦ DD Downcomer
♦ TD Downcomer
♦ CD Catalytic Tray
♦ ADE Extraction Tray
♦ Conventional Trays
【
More
】
Integrated Column
Integrated Column
♦ DWC Column
♦ D-Flow
TM
Extraction Column
♦ CD Catalytic Column
♦ ED Column
♦ Furfural Extraction Column
♦ LPG De-H2S Tower
♦ Propylene Fractionator
♦ Packed FCC Main Fractionator
♦ Packed Crude Oil Atmospheric Tower
♦ Lubricating Oil Hydrogenation Vacuum Tower
♦ Large Crude Oil Atmospheric Tower
♦ Large Crude Oil Vacuum Tower
【
More
】
Technical Service
Consulting
♦ Feasibility Study
♦ Trouble-shooting and Consulting
Design and Optimization
♦ Process Package Design
♦ Potential-digging Revamp
♦ Process Simulation and Optimization
♦ Dynamic Process Simulation
♦ Hydraulic Rating of Internals
♦ Demister Hydraulic Rating
♦ Detailed Design of Internals
♦ Strength Calculation
♦ CFD Flow Simulation
Guidance and Service
♦ Start-up Guidance
♦ Column Internals Installation
♦ Guidance of Installation
♦ Technical Training
【
More
】
Spare Parts
♦ Spare Parts
【
More
】
Company profile
Picture show
More>>
Zehua Company
Established in March 1995 in Beijing, Tsinghua holding company
Professional team
More>>
Mass Transfer Technical Committee
Zehua mass transfer technical committee is composed by experts in R&D, process design and equipm...
AMT Technology Team, USA
>
Process technology center
>
Equipment technology center
>
Quality management and control center
>
Propylene Tower Revamp in Gas Separation Plant
Design of propylene tower in 600 kt/a gas separation pla...
Deisobutanizer Revamp
Propane and Propylene Recovering from Waste Gas
C4 Concentration Column Revamp
Butadiene Unit Experiences
Light hydrocarbon recovery unit revamp
Main Fractionator Revamp in 2.5Mt/a hydrocracking unit
LPG Amine Absorber Revamp in Atmospheric-Vacuum Unit
0.8 Mt/a solvent de-asphalting unit
Xylene Column Revamp
Xylene column Revamp
100kt/a ethyl benzene plant
CCR unit Revamp
MTBE Project
300kt/a Methanol Distillation Unit
Raw Gas Scrubber Revamp
200MMSCFD Natural Gas Dehydration Unit
120×104 m3/d Natural Gas De-carburization Unit
De-CO2 Unit Revamp
Polysilicon Refinement
Divided Wall Column (DWC)
Dehydration Column Revamp in PTA Plant
Sec-butyl acetate unit Revamp
Acrylonitrile absorber Revamp
Butyl Acrylate Plant Column Internals
Solvent recovery unit Revamp in BR plant
EO Distillation tower Revamp
Inorganic Liquid Stripper Revamp