Current Location: | 
                                / Process Package Design | 
                                    Current Location: | 
                                / Process Package Design | 
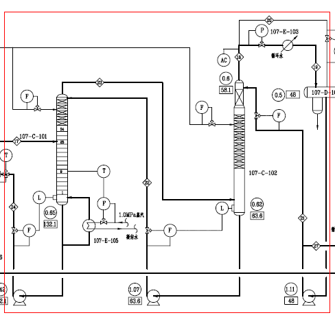
Process package design of separation unit:
1. Recommend the optimal technical process by comparing liquid-liquid extraction, traditional distillation, azeotropic distillation, extractive distillation and other technology.
2. Set up material balance and PFD based on strict process simulation.
3. Enhance efficiency and capability by applying dividing-wall column technology, thermal coupling technology, heat pump technology and other technology.
4. Increase separation efficiency and reduce energy consumption by applying the most advanced internal technology.
5. Calculating peripheral equipment based on strict material balance and heat balance.
6. Optimizing control strategy, operating procedures, start-up and shut-down instructions on the basis of dynamic process simulation.
7. Technology and operation training.